新聞中心
最新資訊
新聞中心
TPEE原料成型工藝知識大全
- 時間:2022-12-12 09:10:31
- 來源:立恩實業
- 作者:TPE
一、TPEE簡要介紹
TPEE(熱塑性聚酯彈性體)是含有聚酯硬段和聚醚軟段的嵌段共聚物。其中聚醚軟段和未結晶的聚酯形成無定形相聚酯硬段部分結晶形成結晶微區,起物理交聯點的作用。TPEE具有橡膠的彈性和工程塑料的強度;軟段賦予它彈性,使它象橡膠;硬段賦予它加工性能,使它象塑料;與橡膠相比,它具有更好的加工性能和更長的使用壽命;與工程料相比,同樣具有強度高的特點,而柔韌性和動態力學性能更好。
二、TPEE的反應原理
TPEE主要由對苯二甲酸、BDO、PTMGE通過酯交換反應,縮聚反應制備。其反應方程式如下:
式中:HOOC-R”-COOH 為對苯二甲酸;HO-R’-OH為1,4-丁二醇、PTMEG等。
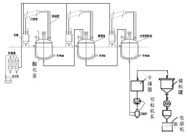
三、TPEE生產流程圖
四、TPEE工藝過程
TPEE由對苯二甲酸、丁二醇、聚四氫呋喃醚二醇(PTMEG)有酯化反應、縮聚反應制的。其工藝過程如下圖:
生產工藝:酯化釜反應溫度160度左右,反應直至沒有水流出物為止,大約反應時間2-4小時;然后將物料轉移到縮聚釜,反應溫度200-230度,抽真空,反應時間5-6小時,然后通氮氣至常壓,加入抗氧劑,防老化劑等,反應2小時左右,轉移至冷卻釜,冷卻至100度左右,切粒,干燥,包裝。
- 上一篇:TPE材料包膠接合工藝知識要點
- 下一篇:USB迷你風扇TPE材料廠家


客服QQ